一.引言 现场概况:
承钢提钒工程炼钢区域电气成套项目:1-4号氧枪高压供水泵采用艾黙生EV3500-4T4000P变频器4台,为炼钢供水属于重要设备。现场操作控制方式为SM-PROFIBUS-DP总线方式。在以前氧枪高压供水都采用高压电机来实现,故本次设计采用艾黙生EV3500变频器与低压变频电机配套使用。
目的:
1. 用EV3500变频器与变频电机配套使用替代高压电机(因为高压电机驱动氧枪高压供水泵控制水压和扬程准确度不高)。
2. 提高工作效率,节能,实现无人看守,上位机操作控制。
3. 日常操作简单,维护方便。
现场配置要求:
变频器: EV3500-4T4000P 4台
变频电机:355KW 4台 绝缘等级:B级
辅助传动是由一台S7-400PLC并配置1台ET200远程I/O子站实现
系统配置为3用1备,采用SM-PROFIBUS-DP总线方式控制,无论机旁还是自动都经过上位机进行控制,操作方便简单。
二.总体方案确定:
EV3500变频器在实际应用中对泵类负荷的控制方式有很多种,并且都能满足工艺的要求。
1. 开关量控制。
2. 模拟量控制。
3. 总线通讯控制等其它控制方式。
开关量控制容易导致误操作并且增加操作工的工作强度。
考虑到主控室与变频器机柜距离远,模拟量控制会受距离限制和强电干扰而会产生衰减,增加设备之间的故障接点,不便于设备维护。
采用SM-PROFIBUS-DP通讯控制可以弥补以上2种控制方式的缺点,实现无人看守操作,控制线路维护简单方便,仅采用1根2芯的DP电缆就满足对EV3500变频器的起停控制,变频器运行状态的反馈,远程故障复位等其它要求,并且充分利用EV3500通讯上的强大优势。

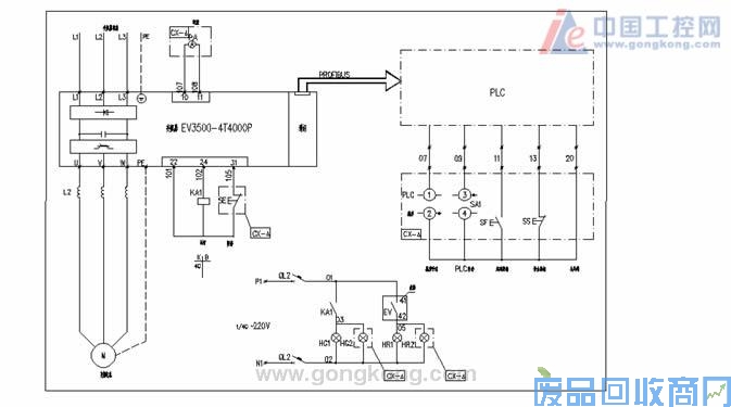
上位机与变频器SM-PROFIBUS-DP模块通讯单线图
三.电气应用方案:
针对控制方式的要求,对变频器柜进行如下设计
每台EV3500-4T4000P变频器由3个SPMA1402 110/132KW 并机组成。选配1个PROFIBUS总线接口模块。
本系统采用的是siemens公司的S7系列PLC与艾默生EV3500变频器通讯,我们提供相应的CTSP0672.GSD文件配置在上位机的应用程序中和sm_profibus_dp_user_guide.pdf文件做为指令解析的对照表,与PROFIBUS总线接口模块之间进行通讯连接,通过上位机“控制字”的发送和对变频器“状态字”的读取来进行控制。

电气原理图(一)

电气原理图(二)
四.EV3500调试过程: 第一步对电机铭牌参数进行正确设置及电机自整定
Pr0.42= 4
Pr0.44= 380V
Pr0.45= 1450r/min
Pr0.46= 621A
Pr0.47= 50HZ
对电机进行自整定,有2种整定方式,静止与旋转自整定。在有条件的情况下进线旋转参数整定,这样可以测量出电机的功率因数。
如果电机带载且无法卸除电机轴上的负载时,可执行静态参数辨识。静止参数辨识测量定子电阻(Pr5.17)及电压偏执(Pr5.23),设置Pr0.40=1,并给变频器提供使能信号(端子31)和运行信号(端子26或端子27)。
电机空载可以执行旋转参数识别。由于炼钢系统新建设备,所以具备电机空载试车的条件。驱动电机以2/3基数正转数秒之前(不考虑速度给定值及所选方向),旋转参数首先执行静止参数辨识,除测量定子电阻(Pr5.17)及电压偏执(Pr5.23)外,旋转参数辨识还测量电机功率因数并Pr0.43为正确数值。设置Pr0.40=2,并给变频器提供使能信号(端子31)和运行信号(端子26或端子27)。
参数辨识测试完毕后,在变频器将进入“Inh”状态。在变频器设定给定值运转前,变频器必须处于“Inh”状态。
第二步DP网络检测
变频器的起停,运行频率是通过上位机来控制的。连接上位机与PROFIBUS总线接口模块的DP电缆的好坏尤为重要。启用上位机CPU的连接器的终端电阻,我们变频器做为DP网络的末端设备同样在最末端PROFIBUS总线接口模块的DP电缆的连接器启用终端电阻,用万用表测量最末端连接器进线端A1,B1之间的电阻,电阻值应为142Ω(包含线径的电阻值),在把最末端连接器的终端电阻关掉,测量终端电阻的电阻值应为262Ω,表明变频器与上位机网络连接完好。可以正常通讯和对变频器进行参数设置。
若电阻值大于262Ω时,DP网络连接存在问题,检查DP电缆连接器接线是否有松动,进线电缆与出线电缆的位置是否正确,电缆的红色线与A1、A2绿色线与B1、B2是否对应,网线是否有中间断线的地方。
确认DP电缆正确后,设置Pr15.03=10 通讯地址与上位机地址相同
查看Pr15.06= -1, 若 Pr15.06= -3 与上位机通讯中断
在上位机的程序画面查看能否读到变频器,一切正确进行变频器与上位机的通讯进行设置。
第三步设置EV3500变频器相关运行参数,初步带载试运行。
1. Pr5.14= Fd
2. Pr5.27= OFF 滑差补偿关闭
3. Pr6.01=COAST (自由停车) rP 减速停车
4. Pr6.42=128 停车命令(上位机发出)
5. Pr6.43=ON 控制字连接状态
6. Pr7.15=VOLT (trip TH热敏电阻故障)
7. Pr7.22=401
8. Pr7.23=1.400
9. Pr7.24=2 输出4-20mA
10. Pr8.17=取反 故障输出(控制端子41#,42#为故障输出)
11. Pr15.01=403
12. Pr15.02=3.01
13. Pr15.03=10 通讯地址与上位机地址相同
14. Pr15.04= -1 (所有参数保存后,通讯正常参数值变为9)
15. Pr15.05= 0
16. Pr15.06= -1 (等待PLC通讯,波特率为9600=1,波特率为1920=70)
17. Pr15.07= 3000 (上位机断电3S后变频器故障自动停车)
18. Pr15.08= OFF
19. Pr15.09= OFF
20. Pr15.10= -1
21. Pr15.11= -1
22. Pr15.12= 401
23. Pr15.13= 1001
24. Pr15.14= 1002
25. Pr15.15= 0
26. Pr15.16= 0
27. Pr15.17= 0
28. Pr15.18= 0
29. Pr15.19= 0
30. Pr15.20= -1
31. Pr15.21= -1
32. Pr15.22= 0
33. Pr15.23= 0
34. Pr15.24= 0
35. Pr15.25= 0
36. Pr15.26= 0
37. Pr15.27= 0
38. Pr15.28= 0
39. Pr15.29= 0
40. Pr15.30= OFF
41. Pr15.31= OFF
42. Pr15.32= OFF (参数优化,瞬间闪烁看不到ON状态)
43. Pr15.33= OFF
44. Pr15.34= ON
45. Pr15.35= 本机序列号代码
46. Pr15.38= 4
47. Pr15.39= 4 (所有参数保存后,通讯正常,断电重启参数值变为6)
48. Pr15.40= 4 (所有参数保存后,通讯正常,断电重启参数值变为6)
49. Pr15.41= 0
50. Pr15.49= 0 (当15.06= -3时,15.49=113或111变频器起不了车。通讯故障)
51. Pr15.50= 0
52. Pr15.50= 1
设置参数注意事项:
所有参数设置并保存以后,变频器断电在重新上电查看参数Pr15.06与Pr15.49的显示状态,当Pr15.06= -3,Pr15.49=111或113。这表明变频器通讯有故障,检查DP网线。
当Pr15.06= -1,Pr15.49=0,变频器等待与上位机通讯。
当Pr15.06= 1,Pr15.49=0,通讯正常,波特率为9600bps。
当Pr15.06= 70,Pr15.49=0,通讯正常,波特率为19200bps。在通讯正常的情况下,变频器自动检测上位机的波特率。
参数Pr15.06显示数值频繁闪烁时,表明与上位机通讯查询波特率,把Pr15.32=on进行重心初始化就可以。
参数Pr15.10- Pr15.19为上位机提供变频器的“状态字”,上位机通过对Pr15.10- Pr15.19的读取把变频器运行频率,电流和工作状态显示到画面上,从15.12-15.19设置必需连续而且为Pr0.00-Pr21.51中的RO参数。设置其它参数或RW参数上位机识别不到。
五.调试中出现的问题 1:初次设置, Pr15.12=505,Pr15.13=506,Pr15.14=507
变频器运行以后在上位机只能看到变频器直流母线电压的值,电机的频率和额定电流都看不到。经过数次设置和调试发现Pr15.12- Pr15.19设置的参数,只对Pr0.00-Pr21.51中的RO参数进线读取,对RW参数读取不到。有不用的“状态字”用“0”占位。通过与现场工艺沟通最后把参数Pr15.12= 401,Pr15.13= 1001,Pr15.13= 1002。
2:试车运行中发现的电机问题:
在试车过程中,发现2号氧枪高压供水泵在空载状态,频率=40Hz时运行电流为140A,转速=1140r/min属于正常。当带负载运行时,频率=40Hz时运行电流是145A,变频器的控制器显示转速=1150r/min,现场电机实际转速很低,经过几次试转仍然是这种状态。确定变频器或电机其中一个必然有问题,考虑到电机绝缘等级为B级,怀疑是否因为绝缘程度不好的原因,或者电缆绝缘不好等因素。摘下变频器U、V、W三相的电缆,用500MΩ揺表测量电缆与电机外壳的绝缘,没问题。通过导电缆发现2#变频器驱动另外一台电机一切正常,最后电机厂家来到现场开盖检测电机发现电机转子在工艺上处理的不好,有一小的铁块没有处理掉导至电机运行时严重漏磁通。
注意事项:
在通讯状态下,EV3500变频器出现故障,如果上位机不能复位或不存在复位功能,在变频器操作面板进行复位之后,变频器必须断电重启后才能使故障复位掉,变频器才可重新驱动电机进行工作。
以上为EV3500-4T4000P在SM-PROFIBUS-DP总线接口模块与S7-400相通讯控制下驱动氧枪高压供水泵调试过程,在运行过程中对水压和扬程控制的都非常好,给炼钢用水稳定运行起了很大的保障。客户非常满意,
六.结论: 现代的变频器已经不在是仅限于低压工艺的要求,而是扩展到变频器与变频电机配合替代高压电机来驱动炼钢系统重要的泵类,风机类的负载,增加运行的稳定性。也是SM-PROFIBUS-DP通讯控制在EV3500成功的应用,同时为SM-PROFIBUS-DP通讯控制在以后的生产领域提供更广泛的应用空间,与不同的PLC系列相通讯提供鲜明的案例。满足客户的使用要求。并给与较高的评价。
作者简介:鞍山新和电气有限公司技术部,王俊芳,男,工程师。在公司从事变频器及低压电气设计,调试和现场服务。毕业与辽宁广播电视大学,工业电气自动化系。